Stock XJ Cherokee Tech. All XJ Non-modified/stock questions go here XJ (84-01)
All OEM related XJ specific tech. Examples, no start, general maintenance or anything that's stock.

96 Blower fan not working…

Thread Tools
 
Search this Thread
 
Old Aug 14, 2022 | 05:00 AM
  #1  
Browneee's Avatar
Thread Starter
Newbie
 
Joined: May 2013
Posts: 8
Likes: 0
Model: Cherokee
Default 96 Blower fan not working…

Hi all…

on my 96 the blower fan stopped working yesterday… i pulled the fuse box and checked all fuse’s and couldn’t find the culprit… Checked under the hood to see if any fuses were blown in there…

The Aux fan comes on when the climate selector is moved from “Off through AC modes to defog on the windshield”. But no blower fan inside the cabin.

I know some of the functions are vacuumed operated as there’s that little vacuum actuator under the dash. Would the vacuum line being not connected cause the issue ?

Could it be an issue with the blower unit under the glove box ?

Regards Rob
Reply
Old Aug 14, 2022 | 08:44 AM
  #2  
awg's Avatar
awg
CF Veteran
5 Year Member
Liked
Loved
Community Favorite
 
Joined: Mar 2016
Posts: 3,816
Likes: 725
Year: 96
Model: Cherokee (XJ)
Engine: 4.0
Default

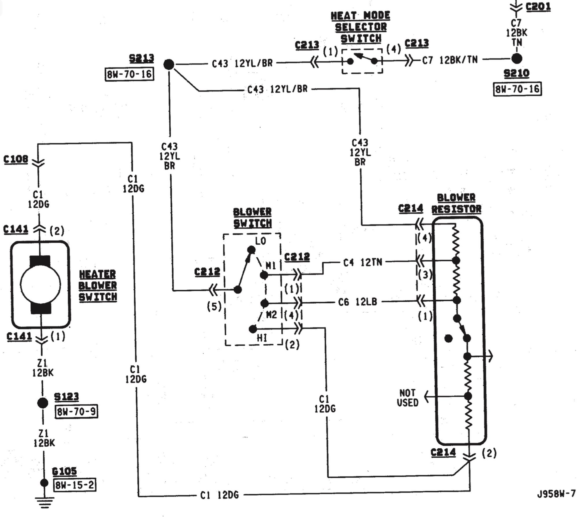
pull the resistor box out of the fan housing (underneath glovebox, 2 screws) and see if its either;

a) getting 12V
b) showing signs of burnt wires

The pre-97 has a bad design that has ALL blower power go thru every part, metres of wire AND the ignition switch

I bypassed all this with relays
Reply
Old Aug 15, 2022 | 10:17 PM
  #3  
Browneee's Avatar
Thread Starter
Newbie
 
Joined: May 2013
Posts: 8
Likes: 0
Model: Cherokee
Default

Is this the resistor block ?

Reply
Old Aug 15, 2022 | 10:20 PM
  #4  
Browneee's Avatar
Thread Starter
Newbie
 
Joined: May 2013
Posts: 8
Likes: 0
Model: Cherokee
Default

Is this the resistor block

Reply
Old Aug 16, 2022 | 01:20 AM
  #5  
awg's Avatar
awg
CF Veteran
5 Year Member
Liked
Loved
Community Favorite
 
Joined: Mar 2016
Posts: 3,816
Likes: 725
Year: 96
Model: Cherokee (XJ)
Engine: 4.0
Default

Yes, check for 12V down there, the thermistor, which is the black diode looking part can be blown

Detach the wires if needed and check for 12V on various blower fan settings, if not, something further upstream is blown
Reply
Old Aug 16, 2022 | 04:01 AM
  #6  
Browneee's Avatar
Thread Starter
Newbie
 
Joined: May 2013
Posts: 8
Likes: 0
Model: Cherokee
Default

Tested it, got 12v from wires… have ordered a new one from local Jeep Spares guy…



Reply
Old Feb 1, 2023 | 06:34 PM
  #7  
Itllbuff22's Avatar
Newbie
 
Joined: Feb 2023
Posts: 1
Likes: 0
Year: 1996
Model: Cherokee (XJ)
Engine: 4.0l 6 cylinder
Default

Can someone please tell me what the filter is in the back of the photo and how to change it. Everything on my jeep is stock, it's all starting to disintegrate a bit. My heater stopped working and I know how to change the blower motor, the heater core, and the resistor but this filter thing is crumbling and I have no idea how to fix it.
Reply
Old Feb 1, 2023 | 09:46 PM
  #8  
lawsoncl's Avatar
CF Veteran
5 Year Member
Liked
Loved
Community Favorite
 
Joined: Dec 2017
Posts: 4,365
Likes: 1,215
Year: 1989
Model: Comanche (MJ)
Engine: 4.0
Default

It's not a filter. It's a piece of foam on the door that opens/closes off flow out that vent.
Reply
Related Topics
Thread
Thread Starter
Forum
Replies
Last Post
danmackvail1
Stock XJ Cherokee Tech. All XJ Non-modified/stock questions go here
23
Apr 29, 2011 05:58 PM
Dragoon354
Stock XJ Cherokee Tech. All XJ Non-modified/stock questions go here
11
Dec 12, 2010 03:44 PM
eh89
Stock XJ Cherokee Tech. All XJ Non-modified/stock questions go here
3
Apr 21, 2010 06:20 AM
Gram Lanier
Stock XJ Cherokee Tech. All XJ Non-modified/stock questions go here
2
Mar 9, 2010 10:44 PM
kgall89
Stock XJ Cherokee Tech. All XJ Non-modified/stock questions go here
4
Aug 9, 2009 03:32 PM

Currently Active Users Viewing This Thread: 1 (0 members and 1 guests)
 



All times are GMT -5. The time now is 11:54 AM.